中心議題:
- 四路無線遙控開關的設計
解決方案:
- 遙控器發射部分采用315MHz無線數據發射模塊
- 接收部分采用超再生式接收模塊
引言
目前市場上有很多無線遙控產品出售,質量參差不齊,有些還使用LC振蕩器,頻率漂移嚴重,性能不好。本文介紹一種性能穩定、價格便宜的無線遙控組件。該模塊工作頻率為315MHz,采用聲表諧振器SAW穩頻,器頻率穩定度極高,當環境溫度在一25℃-+85℃之間變化時,頻飄僅為3ppm/度。它與編解碼集成PT2622/PT2722配套使用時,可以實現遙控、遙測、數據采集、生物信號采集等功能。
1 PT2262/2272
編碼芯片PT2262/2272是臺灣普城公司生產的CMOS工藝制造的低功耗低價位通用編碼/解碼電路,是一對帶地址、數據編碼功能的無線遙控發射/接收芯片。
發射芯片PT2262將載波振蕩器、編碼器和發射單元集成于一身,使發射電路變得非常簡潔。它工作電壓范圍寬(-15V-2.6V),其中A0一A1l為地址管腳,用于進行地址編碼,可置為"0","1"或"f"(懸空)。DO-D5為數據輸入端,有一個為"1"即有編碼發出,內部下拉。TE為編碼啟動端,低電平有效。OSCl、OSC2分別為振蕩電阻的輸入和輸出端,外接電阻決定振蕩頻率。設定的地址碼和數據碼從17腳串行輸出,平時為低電平,可以直接調制發射模塊發射信號。
PT2272通常有L4、L6和M4等后綴輸出形式。L4、L6是4路和6路自鎖存輸出,M4則是四路非鎖定輸出。而鎖存功能是指,當發射信號消失時,PT2272的數據輸出端仍保持原來的狀態,直到下次接收到新的信號輸入。PT2272的非鎖存功能是指當發射信號消失時,PT2272的對應數據輸出位即變為低電平即數據腳輸出的電平是瞬時的,而且和發射端是否發射相對應,可用以類似點動的控制。
2四路遙控器的工作原理
2.1發射部分
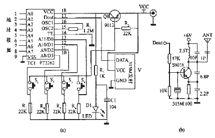
發射部分電路原理圖如圖1中(a)所示。

圖1 發射部分電路原理圖
該部分電路主要由315MHz無線數據發射模塊和編碼集成PT2262組成。該無線發射模塊原理圖如圖1中(b)所示,它具有較寬的工作電壓范圍3-12V,當電壓變化時發射頻率基本不變,和發射模塊配套的接收模塊無需任何調整就能穩定地接收。當發射電壓為3V時,空曠地傳輸距離約20-50m,發射功率較小;當電壓5V時約100-200m)當電壓9V時約300-500m;當發射電壓為12V時,為最佳工作電壓,具有較好的發射效果,發射電流約60毫安,空曠地傳輸距離700-800m,發射功率約500mW.當電壓大于12V時功耗增大,有效發射功率不再明顯提高。發射模塊采用ASK方式調制,以降低功耗。當數據信號停止時發射電流降為零,數據信號與DF發射模塊輸入端可以用電阻或者直接連接而不能用電容耦合,否則DF發射模塊將不能正常工作。數據電平應接近DF數據模塊的實際工作電壓,以獲得較高的調制效果。
[page]
平時沒有按按鈕時,三極管Q截止,編碼集成ICl處于斷電狀態,無線數據發射模塊沒有發射信號。當按鈕S1一s4任何一個按下時,三極管Q1導通,編碼集成ICI開始工作,它根據數據輸入端Do-D3的電平進行編碼,編碼信號由:地址碼、數據碼、同步碼組成一個完整的碼字。該編碼信號經無線數據發射模塊V1進行調制后經天線發射到周圍的空間。如果按鈕一直按住則發射模塊連續發射無線信號。當編碼集成ICI(PT2262)第17腳為低電平期間315MHz的高頻發射電路停止振蕩,所以高頻發射電路完全受控于PT2262的17腳輸出的數字信號,從而對高頻電路完成幅度鍵控(ASK調制)相當于調制度為100%的調幅。
2.2接收部分
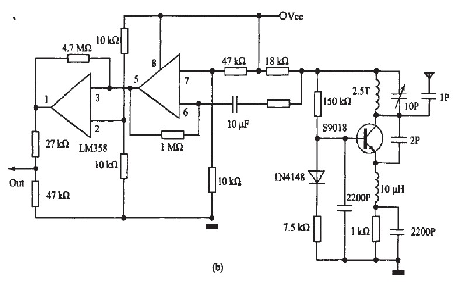
接收部分的電路原理圖如圖2中(a)所示。


圖2接收部分電路原理圖
該部分電路主要由315MHz無線數據接收模塊、解碼集成PT2272,D觸發器4013和繼電器電路組成。
315MHz無線數據接收模塊有超再生式接收模塊和超外差式接收模塊兩種,超再生和超外差電路性能各有優缺點。超再生式接收模塊接收靈敏度為-105dBm,抗干擾能力差,頻率受溫度漂移大,采用帶骨架的銅芯電感將頻率調整到315MHz后封固,這與采用可調電容調整接收頻率的電路相比,溫度、濕度穩定性及抗機械振動性能都有極大改善。超外差式接收模塊抗干擾能力較強,自身輻射極小,背面有網狀接地銅箔屏蔽,可以減少自身振蕩的泄漏和外界干擾信號的侵入;輸出端的波形在沒有信號時比較干凈,干擾信號為短暫的針狀脈沖,不象超再生式接收電路會產生密集的噪聲波形,但近距離強信號時可能有阻塞現象。
本制作使用后綴為M4的PT2272解碼芯片(PT2272一M4)。PT2272工作電壓為5V,其中A0一A11為地址管腳,用于進行地址編碼,可置為"0","1"或叩''''''''(懸空),但必須與PT2262一致,否則不解碼。D0--D3為數據管腳,當地址碼與PT2262一致時,數據管腳輸出與PT2262數據端對應的高電平,鎖存型只有在接收到下一數據時才能轉換。DIN為數據信號輸入端,來自接收模塊輸出端。OSCl、OSC2分別為振蕩電阻的輸入和輸出端,外接電阻決定振蕩頻率。VT為解碼有效確認端,高電平有效。[page]
平時無線接收模塊D1沒有接收到空間的315MHz信號時,輸出的只是干擾信號,解碼集成PT2272一M4(ICl)輸出端DO-D3均為低電平。
當無線接收模塊收到空間的315MHz信號時,經放大、變頻、濾波等處理后輸出控制信號,送到解碼集成ICl第14腳進行解碼。只有PT2272的地址端的電平狀態與發射部分的PT2262的地址端一致時,對應的數據端才有高電平輸出。本制作的地址為FFFFFF,即全部懸空,制作時也可以改變自己決定地址碼,最重要就是不要相互干擾。由D觸發器4013構成的雙穩態電路,當輸入端CK為上升沿時輸出端Q翻轉,輸出的電平通過控制繼電器的斷通,從而控制用電器的工作狀態。

圖3接收部分用PT2272L4的電路圖
將圖2(a)中的PT2272--M4改為PT2272--L4,則四路輸出就有非鎖狀態變為自鎖定狀態。在這種情況下,怎么才能實現將其中的某路輸出由自鎖定狀態變為非自鎖定狀態變呢?如圖3所示,由于接收指示端第17腳只有接收解碼正確才輸出為高電平,發射機不工作時它轉為低電平。編碼信號發射時,13腳鎖定輸出離電平,17腳同時為商電平,D5截止,13腳的輸出接飚為高電平輸出;當編碼發射器停止發射時,譯碼器沒有接收翻正確信號,雖然13腳已鎖定成了高電平,但17腳融轉為低電平,使二極管D5正偏導通,將13腳經R?輸出的高魄乎下拉為0.7V以下,D用鍺二極管2AP9則輸出電平更低。
所以輸出接口在未解碼時就為低電平輸出了,即為非鏤狀態。所以如果將蠶2(a)中酶PT2272--M4改為Pr2272~L4,相應的將原理網圖2(a)改為圖3,也能實現同樣的功能,即四路非鎖狀態。如果將某一路改為蠢錟狀態,將耀應的二極管去掉幫霹。鍘如,去掉D5,就將PT2272--L4的第13腳的非自鎖定輸出改為錟定輸出。
3安裝與調試
該電路使用DF無線數據收發模塊和編解碼集成PT2262/PT2272一M4.接收部分T1為6V電源,電器可戮報據控翩電器鶼功率選用不同豹燮號。其他元器件沒有特別要求。將元件牢固、無誤地焊接在根據原理圖刻制的線路板上,連接好線路板和無線發射/接收模塊之聞的電源線和信號線酃可。
電路制作好詹,確認無誤就可以接逶電源調試,先不用接用電器,按發射部分的按鈕,如果聽到繼電器動作可靠,再接上用電器,這時如果繼電器質量完好一般都霹潑正常工作。
發射部分電路為了減少體積,可以使用鈕扣電池或者遙控器專用電池。電壓不同遙控的距離也不同。接收部分電路可以裝在塑料盒內,四個繼電器就是四個開關,這樣就翩成了四路遙控開關。


