【導讀】開關電源在工作過程中頻率高導致電磁干擾問題非常嚴重,如何降低開關電源EMI問題已經成了全球技術難題,那么到底該如何降低甚至消除這種問題呢?請看本文講解的MEI抑制方法。
近年來,開關電源以其效率高、體積小、輸出穩定性好的優點而迅速發展起來。但是,由于開關電源工作過程中的高頻率、高di/dt和高dv/dt使得電磁干擾問題非常突出,國內已經以新的3C認證取代了CCIB和CCEE認證,使得對開關電源在電磁兼容方面的要求更加詳細和嚴格。如今,如何降低開關電源的EMI問題已經成為全球開關電源設計師以及電磁兼容(EMC)設計師非常關注的問題。本文討論了開關電源電磁干擾形成的原因以及常用的EMI抑制方法。
1 開關電源的干擾源分析
開關電源產生電磁干擾最根本的原因,就是其在工作過程中產生的高di/dt和高dv/dt,它們產生的浪涌電流和尖峰電壓形成了干擾源。工頻整流濾波使用的大電容充電放電、開關管高頻工作時的電壓切換、輸出整流二極管的反向恢復電流都是這類干擾源。開關電源中的電壓電流波形大多為接近矩形的周期波,比如開關管的驅動波形、MOSFET漏源波形等。對于矩形波,周期的倒數決定了波形的基波頻率;兩倍脈沖邊緣上升時間或下降時間的倒數決定了這些邊緣引起的頻率分量的頻率值,典型的值在MHz范圍,而它的諧波頻率就更高了。這些高頻信號都對開關電源基本信號,尤其是控制電路的信號造成干擾。
開關電源的電磁噪聲從噪聲源來說可以分為兩大類。一類是外部噪聲,例如,通過電網傳輸過來的共模和差模噪聲、外部電磁輻射對開關電源控制電路的干擾等。另一類是開關電源自身產生的電磁噪聲,如開關管和整流管的電流尖峰產生的諧波及電磁輻射干擾。
如圖1所示,電網中含有的共模和差模噪聲對開關電源產生干擾,開關電源在受到電磁干擾的同時也對電網其他設備以及負載產生電磁干擾(如圖中的返回噪聲、輸出噪聲和輻射干擾)。進行開關電源EMI/EMC設計時一方面要防止開關電源對電網和附近的電子設備產生干擾,另一方面要加強開關電源本身對電磁騷擾環境的適應能力。下面具體分析開關電源噪聲產生的原因和途徑。

圖1 開關電源噪聲類型圖
1.1 電源線引入的電磁噪聲
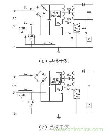
電源線噪聲是電網中各種用電設備產生的電磁騷擾沿著電源線傳播所造成的。電源線噪聲分為兩大類:共模干擾、差模干擾。共模干擾(Common-mode Interference)定義為任何載流導體與參考地之間的不希望有的電位差;差模干擾(Differential-mode Interference)定義為任何兩個載流導體之間的不希望有的電位差。兩種干擾的等效電路如圖2[1]所示。圖中CP1為變壓器初、次級之間的分布電容,CP2為開關電源與散熱器之間的分布電容(即開關管集電極與地之間的分布電容)。

圖2 兩種干擾的等效電路
如圖2(a)所示,開關管V1由導通變為截止狀態時,其集電極電壓突升為高電壓,這個電壓會引起共模電流Icm2向CP2充電和共模電流Icm1向CP1 充電,分布電容的充電頻率即開關電源的工作頻率。則線路中共模電流總大小為(Icm1+Icm2)。如圖2(b)所示,當V1導通時,差模電流Idm和信號電流IL沿著導線、變壓器初級、開關管組成的回路流通。由等效模型可知,共模干擾電流不通過地線,而通過輸入電源線傳輸。而差模干擾電流通過地線和輸入電源線回路傳輸。所以,我們設置電源線濾波器時要考慮到差模干擾和共模干擾的區別,在其傳輸途徑上使用差模或共模濾波元件抑制它們的干擾,以達到最好的濾波效果。
1.2 輸入電流畸變造成的噪聲
開關電源的輸入普遍采用橋式整流、電容濾波型整流電源。如圖3所示,在沒有PFC功能的輸入級,由于整流二極管的非線性和濾波電容的儲能作用,使得二極管的導通角變小,輸入電流i成為一個時間很短、峰值很高的周期性尖峰電流。這種畸變的電流實質上除了包含基波分量以外還含有豐富的高次諧波分量。這些高次諧波分量注入電網,引起嚴重的諧波污染,對電網上其他的電器造成干擾。為了控制開關電源對電網的污染以及實現高功率因數,PFC電路是不可或缺的部分。

圖3 未加PFC電路的輸入電流和電壓波形
1.3 開關管及變壓器產生的干擾
主開關管是開關電源的核心器件,同時也是干擾源。其工作頻率直接與電磁干擾的強度相關。隨著開關管的工作頻率升高,開關管電壓、電流的切換速度加快,其傳導干擾和輻射干擾也隨之增加。此外,主開關管上反并聯的鉗位二極管的反向恢復特性不好,或者電壓尖峰吸收電路的參數選擇不當也會造成電磁干擾。
開關電源工作過程中,由初級濾波大電容、高頻變壓器初級線圈和開關管構成了一個高頻電流環路。該環路會產生較大的輻射噪聲。開關回路中開關管的負載是高頻變壓器初級線圈,它是一個感性的負載,所以,開關管通斷時在高頻變壓器的初級兩端會出現尖峰噪聲。輕者造成干擾,重者擊穿開關管。主變壓器繞組之間的分布電容和漏感也是引起電磁干擾的重要因素。
1.4 輸出整流二極管產生的干擾
理想的二極管在承受反向電壓時截止,不會有反向電流通過。而實際二極管正向導通時,PN結內的電荷被積累,當二極管承受反向電壓時,PN結內積累的電荷將釋放并形成一個反向恢復電流,它恢復到零點的時間與結電容等因素有關。反向恢復電流在變壓器漏感和其他分布參數的影響下將產生較強烈的高頻衰減振蕩。因此,輸出整流二極管的反向恢復噪聲也成為開關電源中一個主要的干擾源。可以通過在二極管兩端并聯RC緩沖器,以抑制其反向恢復噪聲。
1.5 分布及寄生參數引起的開關電源噪聲
開關電源的分布參數是多數干擾的內在因素,開關電源和散熱器之間的分布電容、變壓器初次級之間的分布電容、原副邊的漏感都是噪聲源。共模干擾就是通過變壓器初、次級之間的分布電容以及開關電源與散熱器之間的分布電容傳輸的。其中變壓器繞組的分布電容與高頻變壓器繞組結構、制造工藝有關。可以通過改進繞制工藝和結構、增加繞組之間的絕緣、采用法拉第屏蔽等方法來減小繞組間的分布電容。而開關電源與散熱器之間的分布電容與開關管的結構以及開關管的安裝方式有關。采用帶有屏蔽的絕緣襯墊可以減小開關管與散熱器之間的分布電容。
[page]
[page]
如圖4所示,在高頻工作下的元件都有高頻寄生特性[2],對其工作狀態產生影響。高頻工作時導線變成了發射線、電容變成了電感、電感變成了電容、電阻變成了共振電路。觀察圖4中的頻率特性曲線可以發現,當頻率過高時各元件的頻率特性產生了相當大的變化。為了保證開關電源在高頻工作時的穩定性,設計開關電源時要充分考慮元件在高頻工作時的特性,選擇使用高頻特性比較好的元件。另外,在高頻時,導線寄生電感的感抗顯著增加,由于電感的不可控性,最終使其變成一根發射線。也就成為了開關電源中的輻射干擾源。

圖4 高頻工作下的元件頻率特性
2 開關電源EMI抑制措施
電磁兼容的三要素是干擾源、耦合通路和敏感體,抑制以上任何一項都可以減少電磁干擾問題。開關電源工作在高電壓大電流的高頻開關狀態時,其引起的電磁兼容性問題是比較復雜的。但是,仍符合基本的電磁干擾模型,可以從三要素入手尋求抑制電磁干擾的方法。
2.1 抑制開關電源中各類電磁干擾源
為了解決輸入電流波形畸變和降低電流諧波含量,開關電源需要使用功率因數校正(PFC)技術。PFC技術使得電流波形跟隨電壓波形,將電流波形校正成近似的正弦波。從而降低了電流諧波含量,改善了橋式整流電容濾波電路的輸入特性,同時也提高了開關電源的功率因數。
軟開關技術是減小開關器件損耗和改善開關器件電磁兼容特性的重要方法。開關器件開通和關斷時會產生浪涌電流和尖峰電壓,這是開關管產生電磁干擾及開關損耗的主要原因。使用軟開關技術使開關管在零電壓、零電流時進行開關轉換可以有效地抑制電磁干擾。使用緩沖電路吸收開關管或高頻變壓器初級線圈兩端的尖峰電壓也能有效地改善電磁兼容特性。
輸出整流二極管的反向恢復問題可以通過在輸出整流管上串聯一個飽和電感來抑制,如圖5所示,飽和電感Ls與二極管串聯工作。飽和電感的磁芯是用具有矩形 BH曲線的磁性材料制成的。同磁放大器使用的材料一樣,這種磁芯做的電感有很高的磁導率,該種磁芯在BH曲線上擁有一段接近垂直的線性區并很容易進入飽和。實際使用中,在輸出整流二極管導通時,使飽和電感工作在飽和狀態下,相當于一段導線;當二極管關斷反向恢復時,使飽和電感工作在電感特性狀態下,阻礙了反向恢復電流的大幅度變化,從而抑制了它對外部的干擾。
圖5 飽和電感在減小二極管反向恢復電流中的應用
[page]
2.2 切斷電磁干擾傳輸途徑——共模、差模電源線濾波器設計
2.2 切斷電磁干擾傳輸途徑——共模、差模電源線濾波器設計
電源線干擾可以使用電源線濾波器濾除,開關電源EMI濾波器基本電路如圖6所示。一個合理有效的開關電源EMI濾波器應該對電源線上差模干擾和共模干擾都有較強的抑制作用。在圖6中CX1和CX2叫做差模電容,L1叫做共模電感,CY1和CY2叫做共模電容。差模濾波元件和共模濾波元件分別對差模和共模干擾有較強的衰減作用。
共模電感L1是在同一個磁環上由繞向相反、匝數相同的兩個繞組構成。通常使用環形磁芯,漏磁小,效率高,但是繞線困難。當市網工頻電流在兩個繞組中流過時為一進一出,產生的磁場恰好抵消,使得共模電感對市網工頻電流不起任何阻礙作用,可以無損耗地傳輸。如果市網中含有共模噪聲電流通過共模電感,這種共模噪聲電流是同方向的,流經兩個繞組時,產生的磁場同相疊加,使得共模電感對干擾電流呈現出較大的感抗,由此起到了抑制共模干擾的作用。L1的電感量與EMI 濾波器的額定電流I有關,具體關系參見表1所列。
表1 電感量范圍與額定電流的關系[4]
實際使用中共模電感兩個電感繞組由于繞制工藝的問題會存在電感差值,不過這種差值正好被利用作差模電感。所以,一般電路中不必再設置獨立的差模電感了。共模電感的差值電感與電容CX1及CX2構成了一個∏型濾波器。這種濾波器對差模干擾有較好的衰減。
除了共模電感以外,圖6中的電容CY1及CY2也是用來濾除共模干擾的。共模濾波的衰減在低頻時主要由電感器起作用,而在高頻時大部分由電容CY1及 CY2起作用。電容CY的選擇要根據實際情況來定,由于電容CY接于電源線和地線之間,承受的電壓比較高,所以,需要有高耐壓、低漏電流特性。計算電容 CY漏電流的公式是
ID=2πfCYVcY
式中:ID為漏電流;
f為電網頻率。
一般裝設在可移動設備上的濾波器,其交流漏電流應《1mA;若為裝設在固定位置且接地的設備上的電源濾波器,其交流漏電流應《3.5mA,醫療器材規定的漏電流更小。由于考慮到漏電流的安全規范,電容CY的大小受到了限制,一般為2.2~33nF。電容類型一般為瓷片電容,使用中應注意在高頻工作時電容器CY與引線電感的諧振效應。
差模干擾抑制器通常使用低通濾波元件構成,最簡單的就是一只濾波電容接在兩根電源線之間而形成的輸入濾波電路(如圖6中電容CX1),只要電容選擇適當,就能對高頻干擾起到抑制作用。該電容對高頻干擾阻抗甚底,故兩根電源線之間的高頻干擾可以通過它,它對工頻信號的阻抗很高,故對工頻信號的傳輸毫無影響。該電容的選擇主要考慮耐壓值,只要滿足功率線路的耐壓等級,并能承受可預料的電壓沖擊即可。為了避免放電電流引起的沖擊危害,CX電容容量不宜過大,一般在0.01~0.1μF之間。電容類型為陶瓷電容或聚酯薄膜電容。
圖6 開關電源EMI濾波器[3]
2.3 使用屏蔽降低電磁敏感設備的敏感性
抑制輻射噪聲的有效方法就是屏蔽。可以用導電性能良好的材料對電場進行屏蔽,用磁導率高的材料對磁場進行屏蔽。為了防止變壓器的磁場泄露,使變壓器初次級耦合良好,可以利用閉合磁環形成磁屏蔽,如罐型磁芯的漏磁通就明顯比E型的小很多。開關電源的連接線,電源線都應該使用具有屏蔽層的導線,盡量防止外部干擾耦合到電路中。或者使用磁珠、磁環等EMC元件,濾除電源及信號線的高頻干擾,但是,要注意信號頻率不能受到EMC元件的干擾,也就是信號頻率要在濾波器的通帶之內。整個開關電源的外殼也需要有良好的屏蔽特性,接縫處要符合EMC規定的屏蔽要求。通過上述措施保證開關電源既不受外部電磁環境的干擾也不會對外部電子設備產生干擾。
3 結語
如今在開關電源體積越來越小,功率密度越來越大的趨勢下。EMI/EMC問題成為了開關電源穩定性的一個關鍵因素,也是一個最容易忽視的方面。開關電源的 EMI抑制技術在開關電源設計中占有很重要的位置。實踐證明,EMI問題越早考慮、越早解決,費用越小、效果越好。
通過干擾源的分析,噪聲類型的講解,原理圖的解析和高頻元器件特性的講解,是不是對抑制開關電源EMI有了更深層次的理解呢?





