【導讀】松下與英飛凌曾共同研發了增強型GaN GIT功率器件,兩家公司都具有GaN GIT功率器件的產品。對于其柵極驅動IC,如上期所介紹的,英飛凌對其GaN EiceDRIVER? IC已布局有核心專利;而松下在這一技術方向下也是申請了不少專利,其中就包括采用RC電路的負壓關斷方案。
松下與英飛凌曾共同研發了增強型GaN GIT功率器件,兩家公司都具有GaN GIT功率器件的產品。對于其柵極驅動IC,如上期所介紹的,英飛凌對其GaN EiceDRIVER? IC已布局有核心專利;而松下在這一技術方向下也是申請了不少專利,其中就包括采用RC電路的負壓關斷方案。
通過檢索發現,松下早在2009年就在日本申請了一篇公開號為JP2010051165A的專利,其中采用了如下圖所示的驅動電路,該電路在晶體管的柵極設置有RC電路。專利中明確提到了該驅動電路可用于氮化鎵或碳化硅等寬禁帶半導體開關。雖然該專利最終并未能獲得授權,但也可以看到松下在這一領域的技術超前性。
圖1
接下來一起看看松下最近幾年在增強型氮化鎵晶體管的柵極驅動器方面的三件專利技術,通過這三件專利來進一步了解松下近年來在該技術方向下的研發動態及關注重點。
專利1(CN111771322A)
首先介紹的這一件專利實際上是一個專利族,其中包括同族專利CN111771322A,US11398820B2,US11031935B2,EP3955442A1,EP3761491A4,WO2019167446A1,其最早優先權日為2018年2月28日。以下通過中國同族專利CN111771322A來介紹其中的技術方案。
技術背景及問題:
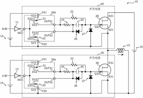
該專利主要針對的應用場景是帶有電感性負載的半橋電路,且具有通過負電壓來對開關關斷的柵極驅動。在這一應用場景下,當上下半橋的開關在切換開關狀態的某一過程中,容易出現柵極關斷的負電壓過大的問題,以及在電感負載續流時所造成的下半橋開關誤導通的問題。
解決技術手段:
如圖中所示,該專利主要改進點在于每個柵極驅動通道上所增加的兩個二極管。
圖2
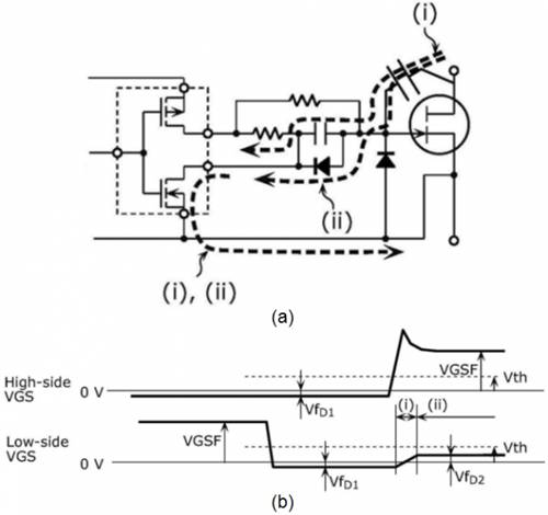
其中,晶體管柵源極之間的二極管(27,37)主要為了防止負電壓過大,尤其是在帶有電感性負載的半橋電路中,當下半橋處于關斷,上半橋從導通變為關斷時,電感負載電流將從下半橋的晶體管續流。如下圖3中所示,由于二極管37的存在,將負電壓鉗位在VfD1的電平,避免了電感負載續流所帶來的過大的負偏壓。
圖3
而電容上所并聯的二極管(26,36)則是為了應對如下圖4中所示的情況,當下半橋處于關斷,上半橋從關斷變為導通時,上半橋將高電壓加載到下半橋晶體管的漏極,通過柵極-漏極間的寄生電容進行放電,可能造成下半橋晶體管的Vgs正向偏置并大于閾值電壓,出現誤導通的問題。通過電容上所并聯的二極管則可以將上述正向偏置電壓鉗位在VfD2的電平。
圖4
專利2(WO2022176268A1)
該專利的最早優先權日為2021年2月22日,目前處于PCT階段,還未指定后續會進入的國家。
技術背景及問題:
該專利主要應用在高頻電源中,例如等離子體發生器等。在高頻電源中,反射波分量的一部分會從負載經由高頻電源裝置內的開關元件的漏極-柵極間的寄生電容Cdg在第1柵極中成為噪聲而出現。如果反射波分量大,則柵極的噪聲分量可能超過開關元件的閾值電壓,使開關元件誤導通。相反,在高頻電源和負載之間阻抗匹配的情況下,反射波分量小,噪聲分量也小,不易產生誤導通。
而該專利需要解決的問題是如何同時實現低功耗和防止開關的誤導通。
解決技術手段:
該專利在開關柵源極之間加入了可根據系統狀態來啟動或關閉的鉗位電路。系統狀態的檢測主要是通過前向波功率或反射波功率的大小來判斷高頻電源與負載之間的阻抗匹配大小。如下圖所示,在判斷高頻電源與負載阻抗匹配時,禁用鉗位電路101,使開關Q1采用常規的負壓關斷,電容C1的電荷大部分被保持,從而降低功耗;而高頻電源與負載阻抗失配時,則啟用鉗位電路101,確保開關Q1在關斷時的電壓被鉗位在零電平,從而防止誤導通。由此,該專利方案的柵極驅動器可以同時實現低功耗和抑制誤導通。
圖5
專利3(WO2022180924A1)
該專利的最早優先權日為2021年2月26日,與第二件專利相同,目前也處于PCT階段,還未指定后續會進入的國家。
技術背景及問題:
在高頻電源中,反射波容易在開關元件的柵極產生噪聲而導致開關誤導通,且噪聲的幅度會隨著負載波動而波動。因此,現有技術中恒定的負偏壓關斷存在不能可靠地防止開關誤導通的問題。
解決技術手段:
該專利提供一種能夠生成可變的負電壓的柵極驅動電路。如下圖所示,其中在開關的柵源極之間加入了負電壓電路10,包括與脈沖變壓器2共用的第二次級繞組n3以及一個串聯的二極管D1。同時,采用振幅控制電路可變地控制輸入到脈沖變壓器2的驅動脈沖信號的振幅,從而控制負電壓電路所產生的負偏壓。
圖6
小結
從技術問題來看,以上三件專利都考慮了防止晶體管開關誤導通的問題。在此基礎上,專利1還考慮到了柵極負偏壓過大而造成開關損壞的問題,專利2和專利3則考慮了由負載反射的噪聲對柵極驅動電壓所帶來的干擾問題,此外,專利2還進一步考慮了如何降低開關功耗的問題。
從應用場景來看,松下2021年布局的專利2和專利3都主要是在高頻電源方面,尤其是需要MHz量級開關頻率的電源。不斷高頻化也正是目前氮化鎵這類寬禁帶半導體的發展方向以及優勢所在。顯然,松下已對其在高頻化氮化鎵驅動IC產品或技術的研發過程中所涉及的問題給出了相應的解決方案,并準備通過PCT專利在多國進行專利布局。
(來源:第三代半導體產業技術戰略聯盟)
免責聲明:本文為轉載文章,轉載此文目的在于傳遞更多信息,版權歸原作者所有。本文所用視頻、圖片、文字如涉及作品版權問題,請聯系小編進行處理。
推薦閱讀:




